Техническое обследование зданий и сооружений
Техническое обследование зданий и сооружений - комплекс мероприятий по установлению категории технического состояния несущих и ограждающих конструкций, грунтов оснований и инженерных систем. Категория технического состояния устанавливается на основе анализа влияния дефектов и повреждений, а также параметров инструментальных и лабораторных исследований на несущую способность и устойчивость обследуемого здания.
По результатам обследования делается вывод о дальнейшей безопасной эксплуатации и разрабатываются рекомендации по планируемой реконструкции, устранению влияния дефектов и усилению несущих конструкций.
Мы проводим следующие виды обследований согласно требованиям ГОСТ 31937-2024, СП 13-102-2003 и ГОСТ Р 55567-2013:
- Комплексное обследование зданий и сооружений - обследование конструкций, грунтов оснований, инженерных систем, проведение обмерных работ и поверочных расчетов
- Обследование объектов культурного наследия (памятников истории и культуры народов РФ)
- Обследование опасных и технических сложных объектов
- Лазерное сканирование зданий и сооружений, создание облака точек и информационных моделей
Москва, Болотная набережная, 15, корп. 1
- Проведение реконструкции - надстройка этажей или мансарды, устройство эксплуатируемого чердачного пространства, углубление подвальных и цокольных этажей, устройство новых перекрытий, изменение функционального назначения, размещение дополнительного оборудования на перекрытиях и кровле, увеличение полезных нагрузок
- Попадание здания или сооружения в зону влияния нового строительства или реконструкции, проведение расчета влияния нового строительства или реконструкции
- Обследование зданий и сооружений для разработки проекта демонтажа
- Восстановление недостающей проектной и исполнительной документации
- Узаконивание строительства и ввод объекта в эксплуатацию
- Обследование незавершенного (замороженного) строительства – определение объемов выполненных работ и возможности завершения СМР
- Оценка влияния и анализ причин образования дефектов и повреждений
- Получение заключения о соответствии (ЗОС) построенного или реконструированного объекта капитального строительства требованиям технических регламентов и проектной документации
- Создание конструктивной информационной модели с применением BIM-технологий - лазерное сканирование, обработка облака точек, создание 3D-модели с несущими и ограждающими конструкциями.
Реализованные за последнее время проекты по обследованию технического состояния:
Мы проводим обследование зданий и сооружений в Москве, Московской области и других регионах РФ с 2010 года
Решаем вопросы любой сложности - реконструкция, изменение функционального назначения, демонтаж, узаконивание строительства и ввод объекта в эксплуатацию
Разрабатываем проект усиления, реконструкции, капитального ремонта и проект организации демонтажа на основе результатов проведенного обследования технического состояния
Наше заключение получит положительное заключение экспертизы - объем работ и оформление технического заключения соответствуют требованиям ГОСТ 31937-2011 и СП 13-102-2003
Используем современное оборудование неразрушающего и разрушающего контроля
Сотрудничаем с аккредитованной лабораторией по испытанию конструкций и грунтов
В наличии необходимые допуски СРО и Лицензии на обследование, в т.ч. на объекты культурного наследия
| Вид работ | Визуальное | Детальное | Комплексное |
|---|---|---|---|
| Осмотр надземных конструкций | |||
| Инструментальные испытания | |||
| Карта дефектов и повреждений | |||
| Ведомость дефектов и повреждений | |||
| Программа детального обследования (при необходимости) | |||
| Обследование фундаментов и грунтов оснований | |||
| Шурфы, вскрытия конструкций, отбор образцов для лаборатории | |||
| Исполнительные схемы и чертежи | |||
| Лабораторные испытания | |||
| Геодезический контроль | |||
| Расчеты конструкций | |||
| Выводы и рекомендации | |||
| Обмерные работы | |||
| Обследование инженерных систем | |||
| Лазерное сканирование | |||
| Создание BIM модели |
Стоимость обследования здания зависит от объема и состава работ, необходимых для реализации намеченных целей, и рассчитывается индивидуально для каждого объекта. Отправьте Online-запрос или свяжитесь с нами. Мы оперативно подготовим коммерческое предложение с требуемыми работами, стоимостью и сроками.
Как правило, срок обследования составляет 10-25 рабочих дней. Для объектов большой площади и состоящих из нескольких разнотипных конструктивных блоков, срок выполнения обследования может достигать 40-50 рабочих дней.
1. Что такое обследование зданий и сооружений, виды обследований и их отличия
Существует множество формулировок обследования зданий и сооружений - техническое обследование, строительное, инженерное и т.д. Все они означают одно и то же и подразумеваеют определение категории технического состояния конструкций и грунтов оснований на основе анализа влияния дефектов и результатов поверочных расчетов на несущую способность, устойчивость и дальнейшую безопасную эксплуатацию.
Основной нормативный документ ГОСТ 31937-2024 предусматривает проведение двух видов обследования здания:
- Комплексное обследование технического состояния - обследование как строительных конструкций и грунтов оснований, включающее проведение обмерных работ, так и внутренних инженерных систем
- Обследование технического состояния - предусматривает обследование только строительных конструкций и грунтов оснований
По составу работ, позволяющему сделать оценку технического состояния, каждый из описанных выше видов обследования делится на визуальное и детальное:
- Визуальное обследование зданий и сооружений проводится для оценки технического состояния только по внешним признакам. Далее по результатам проведенного визуального обследования определяется необходимость дополнительных исследований и составляется программа детального обследования, включающая описание и объем необходимых для уточнения технического состояния здания работ.
- Детальное обследование зданий преследует конктретные цели - от определения возможности проведения реконструкции с надстройкой дополнительных этажей до определения причин образования трещин в несущих конструкциях. Следовательно, состав и объемы полевых работ по вскрытиям, шурфам, инструментальным испытаниям, а также объемы лабораторных исследований и инженерных расчетов определяются индивидуально для каждого объекта в зависимости от преследуемых целей и конструктивных особенностей здания.
2. Порядок проведения обследования
Полевые работы
- подготовительные работы - составление программы обследования; установление мест проведения вскрытий конструкций, откопки шурфов, отбора образцов для лабораторных испытаний; согласование программы работ с Заказчиком
- визуальный осмотр - выявление дефектов и повреждений; фиксация на планах и фасадах
- обследование инженерных систем - включается в объем работ комплексного обследования зданий и сооружений, предусматривающего последующее прохождение экспертизы
- лазерное сканирование и обмерные работы - создание и обработка облака точек, создание информационной модели. В дальнейшем информационную модель можно использовать при разработке проектной документации на реконструкцию, усиление и капитальный ремонт, это позволяет существенно сократить сроки и исключить коллизии при проектировании.
- геодезический контроль - определение прогибов и деформаций большепролетных конструкций
- инструментальный контроль бетонных и железобетонных конструкций - определение прочностных характеристик бетона ультразвуком и методом отрыва со скалыванием, ультразвуковая дефектоскопия и определение однородности бетона, измерение толщины защитного слоя бетона и диаметров рабочей арматуры, анализ коррозии и силы натяжения арматуры
- инструментальный контроль металлических конструкций - дефектоскопия сварных швов, определение момента затяжки болтов
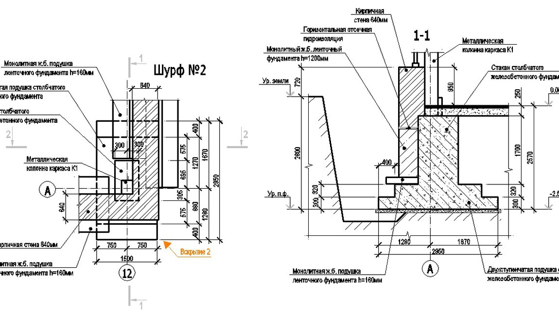
- вскрытия конструкций - вскрытия железобетонных колонн и конструкций перекрытий для определения состояния, количества и диаметров рабочей арматуры; вскрытия полов и кровли для определения состояния и состава пирогов; зондирование стен
- откопка шурфов для обследования фундаментов и грунтов оснований
- георадарное исследование - определение длин и дефектов свай, выявление разуплотнений и неоднородностей в грунтовом массиве
- лабораторные испытания - отбор кернов из железобетонных конструкций для определения класса бетона; отбор кирпичей, камней и пластинок раствора для определения марок; отбор образцов арматуры и металла для определения химического анализа и расчетного сопротивления растяжению; отбор проб грунта из шурфов для определения физико-механических характеристик
Камеральные работы
- обмерные чертежи - поэтажные планы, планы конструкций перекрытий, продольные и поперечные разрезы, фасады, узлы сопряжения конструкций. Обмерные чертежи выполняются в объеме, достаточном для разработки проектной документации на реконструкцию или усиление
- исполнительная съемка большепролетных конструкций - выявление отклонений, прогибов и деформаций, превышающих допустимые нормами значения
- карта дефектов и повреждений - нанесение выявленных дефектов на планы и фасады
- ведомость дефектов и повреждений - определение типа дефектов, причин образования и методов устранения
- чертежи вскрытий - указание размеров несущих сечений, количества выявленного армирования, состава пирогов перекрытий, полов и кровли
- чертежи шурфов - планы и разрезы каждого шурфа с привязками к уровню планировки или полу подвала
- фотоматериалы - подтверждение основных моментов обследования здания, комментарии и описанием технологии выполнения работ
- материалы инструментальных испытаний - описание методики испытаний; определение прочностных характеристик
- материалы лабораторных исследований - протоколы испытаний с выводами о принятых физико-механических и прочностных характеристиках конструкций и грунтов оснований, учитываемых при проведении поверочных расчетов
- теплотехнические расчеты ограждающих конструкций
- поверочные расчеты конструкций и грунтов оснований - сбор нагрузок и определение усилий от постоянных и временных нагрузок; расчеты по прочности и устойчивости как отдельных наиболее нагруженных конструкций, так и полного каркаса здания; определение запасов несущей способности в текущем техническом состоянии с учетом влияния дефектов повреждений
- Техническое заключение - итог проведенного обследования здания, включающее пояснительную записку с описанием конструктивной схемы, методики проведения работ, результатов инструметальных и лабораторных испытаний, выводов и обоснований о принятых категориях технического состояния, выводов о возможности проведения реконструкции и иных целей, рекомендации по устранению повреждений, восстановлению несущей способности, усилению конструкций и дальнейшей безопасной эксплуатации по функциональному назначению
Состав работ технического обследования для вашего объекта может отличаться от представленного выше и определяется исходя из поставленных вами целей, будь то необходимость прохождения экспертизы проектной документации на реконструкцию или восстановление исполнительной документации для ввода объекта в эксплуатацию. Объем работ также зависит от конструктивных особенностей здания или сооружения. Например, количество шурфов, вскрытий, инструметальных и лабораторных испытаний для здания, постороенного по одной конструктивной схеме, будет значительно отличаться от здания, имеющего два и более различных конструктивных объема. Все эти аспекты мы учитываем при составлении технической программы работ.
3. Технические состояния - какие бывают и в чем отличия
Основной задачей проведения обследования здания или сооружения является определение категорий технического состояния как отдельных несущих конструкций и грунтов основания, так и здания в целом. Только правильно установленная категория позволит разработать рекомендации и провести работы, направленные на дальнейшую безопасную эксплуатацию.
Категория технического состояния устанавливается на основе анализа результатов поверочных расчетов, выполненных с учетом уточненной расчетной схемы, прочностных характеристик материалов, действующих и планируемых нагрузок, а также с учетом влияния выявленных дефектов и повреждений.
В соответствии с требованиями ГОСТ 31937-2011, являющегося основным нормативным документом в области технического обследования, выделяют четыре категории технического состояния:
- нормативное техническое состояние - оцениваемые параметры соответствуют требованиям проектной документации или требованиям нормативных документов
- работоспособное техническое состояние - отдельные параметры не соответствуют проектной документации или нормам, но несущая способность и устойчивость обеспечены
- ограниченно-работоспособное техническое состояние - выявлены повреждения, снижающие несущую способность, но не приводящие к внезапному разрушению или потери устойчивости. Для дальнейшей эксплуатации необходимо проведение работ по усилению или ремонту
- аварийное состояние - несущая способность исчерпана и существует опасность обрушения.
В случае установления ограниченно-работоспособной или аварийной категории технического состояния мы разработаем соответствующие рекомендации, направленные на усиление и восстановление конструкций и грунтов оснований.
4. Применение лазерного сканирования при обследовании зданий
Лазерное сканирование зданий позволяет получить трехмерную модель здания. Облако точек, получаемое с использованием сканера, детализируется до требуемого уровня путем внесения данных, полученных в ходе обследования. Данный метод востребован при проведении реконструкции зданий и сооружений, в особенности - на объектах культурного наследия, что позволяет сократить сроки и избешать ошибок (коллизий) при разработке проектной документации.
Что мы предлагаем:
- лазерное сканирование - получение облака точек, отражающего точное положение конструкций в пространстве
- создание конструктивной модели - обработка облака точек до требуемого уровня деталировки (как правило, LOD 300 или LOD 400)
Конструктивная 3D модель имеет ряд преимуществ по сравнению с наиболее популярными 2D обмерами:
- расчеты - достаточно экспортировать в расчетный комплекс и провести пространственный расчет, нет необходимости создавать расчетную схему с нуля
- быстрое получение необходимых чертежей - возможно получить чертеж любого интересующего места, в т.ч. узла
- наглядность и оперативность - информация о техническом состоянии, дефектах, примененных материалах и размерах конструкций хранится в модели, ее всегда можно изменить
- разработка проекта реконструкции - исключение коллизий при согласовании различных разделов проекта, быстрый доступ к чертежа и технической информации в любой точке модели
Информационная модель позволяет использовать ее на всех этапах "жизни" здания - от обследования и разработки проекта до эксплуатации. На каждом этапе модель получает более высокий уровень детализации и хранит в себе всю информацию.
Faro Focus X 130 - лазерный сканер
ВИМС-2.2 - влагомер строительных материалов
ИПА-МГ4.01 - измеритель толщины защитного слоя бетона и расположения арматуры
ОНИКС-1.ОС - измеритель прочности бетона, отрыв со скалыванием
ПУЛЬСАР-2.2 - ультразвуковой контроль бетона
ТЭМП-2 - твердомер



















